
多联机系统大家都用得很多,但你们知不知道它其中各个部件的作用呢,一起来看这篇文章的科普吧。
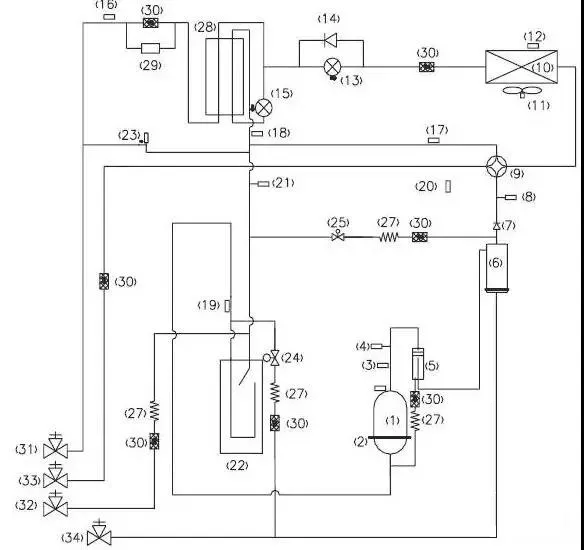
以下图为例,我们对图中各个序号元器件进行功能解读:
多联机系统图压缩机(1)制冷系统的心脏,吸进低温低压的气态制冷剂,排除高温高压的气态制冷剂,压缩机是制冷系统的动力。
压缩机加热带(2)提高压缩机温度,将里面的液态制冷剂挥发为气态,避免对压缩机造成液击。一般是在安装完第一次通电,或者冬季长时间不开时,这个加热带才真正有作用。

压缩机排气感温包(3)检测压缩机的排气温度,防止压缩机的排气温度超过设定温度,以达到控制和保护压缩机的作用。
高压开关(4)当压缩机的排气压力,超过高压开关的动作值时,立刻反馈信号停止整机运行,达到保护压缩机的目的。
油分离器(5)将制冷压缩机排出的高压蒸汽中的润滑油进行分离,此时靠油分离器,分离系统的制冷剂和油,防止大量冷冻油进入制冷系统以及压缩机缺油。同时通过分离,改善了冷凝器和蒸发器中的传热效果。
均油器(6)均油器的作用是“使空调系统不同部位之间的油位达到均衡”,以防止部分缺油。

单向阀(7)制冷系统中防止冷媒反向流动,防止高压气体方向进入压缩机,快速平衡压缩机吸排气的压力。
高压传感器(8)检测制冷系统的实时高压值,如果高压值超过值,则反馈信号保护压缩机和做其他控制。
四通阀(9)四通阀由三个部分组成:先导阀、主阀和电磁线圈。通过电磁线圈电流的通断,来启闭左或右阀塞,从而可以用左、右毛细管来控制阀体两侧的压力,使阀体中的滑块在压力差的作用下左右滑动从而转换制冷剂的流向,达到制冷或制热的目的。
冷凝器(10)冷凝器就是冷却压缩机排出的高温高压的制冷剂蒸汽,高温高压的制冷剂气体在这里冷凝,与空气强制对流换热。
风机(11)主要的作用就是强化对流换热,增加换热效果、制冷的时候吸热散冷、制热的时候吸冷散热。
化霜感温包(12)控制化霜的复位温度的,到了感温包的设定温度,就停止除霜了。用于化霜检测控制。

电子膨胀阀(13)电子膨胀阀的作用就是节流,和毛细管热力膨胀阀的主要不同是它是靠控制器来控制开度,可以根据需要调节阀口开度,从而控制流量。使用电子膨胀阀能使得流量调节精度更高,但价格相对贵了很多。
单向阀(14)制冷系统中防止冷媒反向流动。
过冷器电子膨胀阀(15)控制系统制冷运行时候,液管冷媒过冷度,降低管路能力损耗,加大制冷系统的制冷量。

过冷器液出感温包(16)检测液管温度,送入控制板,调节电子膨胀阀的开度。
气分进管感温包(17)检测气液分离器进管温度,避免压缩机回液运行。
过冷器出感温包(18)检测过冷器气侧温度,输入控制板,调节膨胀阀的开度。

气分出管感温包(19)检测气液分离器内部状态,进一步控制压缩机的吸气状态
环境感温包(20)检测室外机运行的环境温度。
低压传感器(21)检测制冷系统低压压力,如果低压压低过低则反馈信号,避免运行压力过低运行,而造成压缩机故障。
气液分离器(22)气液分离器的主要作用是贮存系统内的部分制冷剂,防止压缩机液击和制冷剂过多而稀释压缩机油。
卸荷阀(23)卸荷阀的主要功能是自动控制卸荷或加载,避免管路死区,导致压力过高。

回油电磁阀(24)说的通俗点,就是压缩机油少时电磁阀打开,油回来,检测油到位电磁阀关闭,保证润滑油的供给。
压力平衡阀(25)平衡制冷系统吸排气压力,确保压缩机成功启动。
回油感温包(26)检测回油温度,防止回油管路堵塞或者泄露。
毛细管(27)节流降压。将冷凝器来的高压氟利昂制冷剂节流降压成低压氟利昂制冷剂,而后到蒸发器中汽化吸热。
过冷器(28)用于控制液管过冷度。
干燥过滤器(29)吸收系统水分的作用。
过滤器(30)干燥过滤器主要是起到杂质过滤和吸收系统水分的作用。
液管截止阀(31)截止制冷剂,连接室内机。

低压测量阀(32)用于检测制冷系统运行时的低压值,或者运行充注冷媒使用。
气管截止阀(33)截止制冷剂,连接室内机。
油检测阀(34)维修时,检查压缩机冷冻油的油质。
