
作者:撒世忠 吴志成 刘钊 华涛 单位:无锡汉科节能科技有限公司
作者:杨俊俊 单位:无锡中粮工程科技有限公司
摘要:超低能耗建筑的快速崛起,带来空调设计的新变化。冷热负荷大大降低特别是显热负荷大大降低,空调冷热源及末端设备选型出现新情况。以新风优先运行的超低能耗建筑,区别于传统的空调设计与运行方式,空调设计方式必然发生改变。
本文从超低能耗的负荷与运行特点出发,通过耳熟能详的风机盘管+新风系统,结合若干工程实际提出“新风+风机盘管”系统设计理念:在超低能耗建筑中可采用直膨新风机与 VRV 空调组合、一级或二级除湿新风+干风机盘管的干、湿工况,一级或二级新风除湿+风机盘管干工况能较好地匹配室内末端负荷。期待本文能为超低能耗建筑空调设计提供先期建议。
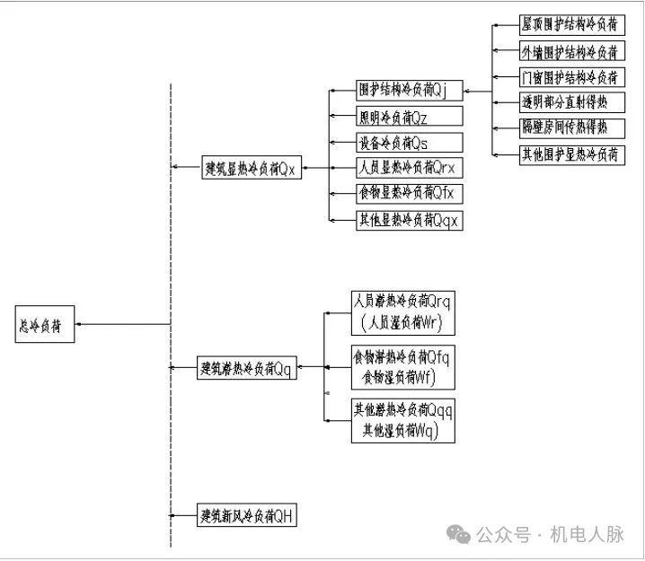
超低能耗建筑作为建筑节能的高级表现形式,从最初单纯地追求降低建筑能耗,逐步转向更加注重人的体验和感受,即健康舒适和身心愉悦。兼顾能耗指标和经济性指标为指导原则下的非透明围护结构的保温性能提升、透明围护结构的保温性能提升、气密性提升、遮阳性能的提升、减少冷热桥措施的提升,极大地提升了围护结构的热工性能。图一为建筑总冷负荷的分类图[2],对于超低能耗建筑,其中的围护结构冷负荷 Qj大大降低。超低能耗建筑被动优先及舒适健康的理念给暖通空调设计带来以下新变化:
1)冷热负荷大大降低,特别是是显热负荷大大降低,是表现形式;
2)超低能耗建筑也必须是健康建筑,改善围护结构热舒适性,改善卫生条件,降低室内 PM2.5,新风必须常开[2],是重要特点,彻底改变了过去传统空调的运行模式:其他末端常开,新风一般不开或间歇启停;
3)以新风系统为主要负荷载体,对于围护结构热工性能极好的建筑,空调系统即是新风系统,不再设置其他空调末端形式,对于围护结构热工性能稍差的建筑,负荷不足部分由其他末端承担,新风系统承担空调负荷功能凸显,且新风系统初次降温除湿需要采用热交换设备,是空调系统设计的重大改变;
4)由于建筑能耗很低,对气密性要求很高,和传统建筑相比,卫生间,厨房排风渗透负荷无法忽视,须采用显热交换设备实现节能与补风,卫生间采用单独显热交换,其他区域采用全热交换,设计时须引起高度重视;
5)围护结构热工性能改进体现被动优先原则,暖通空调系统主动优化,因地制宜地采用可再生能源:地源热泵、光伏、太阳能热水、空气源热泵是空调系统设计的精髓。
图1 建筑空调负荷分类结合上海市及无锡市等夏热冬冷地区在实施超低能耗建筑技术措施的若干案例可以看出,建筑的供暖空调负荷需求会有明显的降低,相应的空调设备的选型容量应该降低。但目前上海市和无锡市超低能耗建筑工程实践中,空调设备的选型容量普遍较常规项目并未有明显降低,其背后的原因值得反思[3]。
分析一下可能有以下原因:
1)未结合超低能耗建筑新型围护结构热工特性进行仔细的负荷计算,还受到过去的常规负荷指标计算思想的禁锢;
2)尚不习惯采用新风系统负荷为主导的空调设计手法,仍普遍采用传统的空调冷热源和末端形式,导致系统和末端选型过大,无法很好匹配超低能耗的低负荷特性;
3)由于围护结构热工特性优异,或因为房间面积较小,导致该空间空调负荷较小,在常规系统、常规末端选配下,即使选择最小一款末端设备,也无法匹配室内实际负荷。如无锡某超低能耗公寓,空调计算面积为 10m2,单位空调负荷为 25W/m2,如采用常规的风机盘管加新风系统,则仅仅需要 250W 的风机盘管末端来匹配,如仍然采用传统风机盘管加新风系统选型,新风处理到室内等焓线,7℃/12℃循环冷水为风机盘管提供冷源的条件下,最小的风机盘管 340m3/h 为 1920W(按照中档选型),则选型比实际负荷大了接近 6-7 倍,导致无法精确匹配到实际负荷。
由以上分析可见,超低能耗建筑采用被动优先的围护结构技术措施后,导致空调系统负荷大大降低,尤其是显热负荷降低较大。常规空调系统设计手法无法满足超低能耗负荷匹配度的要求,也就在空调系统环节无法实现真正意义上的超低能耗及相应的舒适性。基于常见住宅、办公、酒店等可采用风机盘管+新风系统的建筑类型为基础,阐述超低能耗建筑空调系统设计的新变化即用“新风+风机盘管”系统。
当被动措施总体优异,诸如住宅类超低能耗建筑,且人员数量不多,每个功能房间面积也不大,导致每个房间负荷总体较小,如图一所示,比如单位冷负荷在 10-30W/m2之间,此时新风系统承担了自身负荷及室内冷负荷,且新风系统提供的除湿能力能满足人体舒适性需求,此时可以仅仅采用热泵型新风环控一体机的空调方式,即可满足冬夏空调负荷需求,此时须满足以下约束性条件:
1)热泵型新风机组的制冷和制热量能力大于受控环境所需要的总冷热量;2)以既定规范规定的新风量为计算依据,每个区域新风所承载的冷热量能满足自身及室内冷负荷的要求,且能满足夏季除湿负荷的要求;
3)当每个区域新风所承载的冷热量不能满足自身负荷及室内冷负荷的要求时,可通过适当加大新风量来满足,选择更大一款新风机组;
4)如采用的新风设备的夏季出力不能处理到既定夏季含湿量 ds(如住宅和办公一般送风含湿量为 6-8g/kg(a)),可适当加大新风量来满足除湿要求,除湿负荷如公式(1)所示,满足等式需求即可
WN=ρ×Lx×(dN-dS)
其中,
WN—室内余湿量,g/h;
LX—除湿要求的新风量,m3 /h;
ρ—空气密度,kg/m3;
dN—室内设计状态点的含湿量,g/kg;
dS—设计工况下新风的送风含湿量,g/kg。
表一给出了无锡地区新风处理到各种工况的温湿度状态。新风处理到等含湿量以下,才能起到祛除室内余湿的要求,在新风量按照规范要求限值,考虑一定余量,送风状态点含湿量为 8g/kg(a)才能满足夏季住宅、办公、酒店的除湿量要求。
对于超低能耗建筑,采用以下几种措施才有可能满足送风含湿量:
1)全热交换降温除湿+8 排管常温冷水表冷器降温除湿(送风温度较低仅为 11.5℃);
2)全热交换降温除湿+高温冷水表冷器+常温冷水表冷器;
3)全热交换降温除湿+高温冷水表冷器降温除湿+直膨除湿;
4)全热交换降温除湿+高温冷水表冷器+溶液除湿表冷器,
5)两级直膨除湿等方式[4]。
表1 无锡地区新风处理工况状态表图片
新风处理到低于室内等焓线后,还可以承担部分室内显热负荷,只要出风温度低于室内状态点温度,新风承担的显热负荷为:
QHS=ρ×CP×Lx×(tN-tS)
其中,
LX—除湿要求的新风量,m3 /h;
ρ—空气密度,kg/m3;
tN—室内状态温度,℃;
tS—送风温度,℃;
CP—空气的定压比热,可取 1.01kj/(kg℃)
当被动措施总体使用恰当,诸如办公、酒店类采用玻璃幕墙类超低能耗建筑,同样人员数量不多,每个功能房间面积也不大,负荷适当,比如单位冷负荷在 30-60W/m2之间,此时新风承担了自身负荷及部分室内冷负荷,同时考虑到以下几个因素的共同作用:
1)超低能耗建筑不同于常规建筑新风系统为必备开启;
2)温湿度独立控制系统只要设计合理被认为是一种节能的空调设计方法;
3)即使不是严格意义上的温湿分控系统,制冷时提高非新风末端设备的供水温度,对冷热源设备选型小型化及提高冷热源效率有利。
此时新风承担全部夏季湿负荷及部分室内负荷,如公式(2)新风还承担了一部分的室内显热负荷。冷水供水温度的提高,可以让风机盘管所能提供显热负荷下降,精确匹配室内负荷,达到能源总体利用效率最优。
图2 不同负荷条件下末端系统应对措施以典型的温湿度分控系统为例,夏季新风承担自身负荷、部分室内显热负荷(取决其送风温度),及所有的湿负荷,风机盘管供回水温度为 16℃-21℃的标况下运行,当室内显热负荷较小时,还可以在17℃-18℃供水温度下运行,此时选型的显热交换设备的供冷量发生折减,可以匹配到相应的室内显热负荷,也即干风机盘管处于较高温度的干工况下运行;如果室内负荷较大,供水温度可以在 10℃-15℃之间调节,也即干风机盘管处于湿工况运行,可以取得良好的制冷效果和室内负荷匹配度。
如果新风负荷可以承担室内所有的湿负荷,必然也承担了一定室内显热负荷,且室内显热负荷很小,此时可以采用常规风机盘管,当供水温度在 8℃-18℃条件下运行时,常规风机盘管的供冷能力大幅折减下降,此时和室内较小的显热负荷恰好形成匹配,也即所谓风机盘管干工况运行。
刻意地提高供水温度,提高主机效率,让普通风机盘管处于干工况下运行,以选择到合理的风机盘管,匹配较小显热负荷的室内场所。当供水温度在 14-16℃之间时,每上升 1℃,供冷量约下降 10%,17℃以上,每上升 1℃,供冷量约下降 17%,可以采用干盘管来匹配新风所能提供负荷室内绝大部分显热负荷和少量潜热负荷。
对于干式风机盘管,在标准供回水温度 16℃-21℃条件下,通过有针对性的设备研发,其显热冷量比常规风机盘管高出 24%-58%,显然干风机盘管相对于风机盘管干工况运行,更适合室内显热较大的场所。图三为以上阐述干盘管干、湿工况运行,或者风机盘管干工况运行的焓湿图,新风处理到满足夏季祛除湿负荷状态(图中新风降温过程为热回收+冷水降温除湿的共同作用)。
图3 干风机盘管干、湿工况运行/风机盘管干工况运行焓湿图两级除湿的直膨新风机,采用显热或全热交换+一级直膨降温除湿+二级直膨降温除湿,可以将新风处理到 95%与 6g/kg(a)的交点。
无锡市下辖江阴市的江南大学行政楼 [5]和南京师范大学附属幼儿园项目均采用了采用了直膨新风处理机组+VRV 空调的新风+风机盘管空调方式,其新风优先运行的模式,新风负荷不足时开启 VRV 室内机来共同承担相应负荷。
二级除湿带有冷凝热回收的再热功能,可免费提高送风温度,保证更好的送风舒适性和可调节性。图四为江南大学行政楼两级直膨新风机的空气处理过程(屋顶集中新风机组采用了全显热交换设备)。
图4 显热回收+两级直膨+再热新风机空气处理过程焓湿图(注:W 为室外状态点;W1 为室外空气经板翅热回收后的出风状态点;N 为室内状态点;O 为送风状态点;L1 为一级表冷 除湿后的出风状态点;L2 为二级表冷除湿后的出风状态点;tN、tw、tw1、tO分别为室内、室外、室外空气经板翅热回收后的出风状态点、送风状态点的干球温度;tws 为室外湿球温度;dw、dw1、dL1、dL2 分别为室外状态点、室外空气经板翅热回收后的出风状态点、一级、二级表冷除湿后出风点的含湿量hL1、hL2 分别为一、二级表冷除湿后出风点的比焓。)
直膨新风机+VRV 组成的新风+风机盘管系统,其中新风机组冷凝热可以免费提升送风温度,具有新风送风温度可调节性的优势,但其 VRV 系统部分不能象水系统一样灵活调节供水温度进而调节风机盘管的供冷量。
基于新风优先运行的新风+风机盘管系统在超低能耗建筑系统中应用的诸多中小型项目案例,其末端形式均能很好匹配超低能耗低负荷需求的本质。
在徐伟大师提倡的[6]“热泵+”模式下的空调冷热源方式和超低能耗提倡可再生能源利用的双重要求下,采用两种出水温度的“风冷+风冷”,或“地源+地源”,或“地源+风冷”组合,均能很好的匹配到超低能耗建筑采用新风+风机盘管系统中去。风冷热泵和地源热泵机组的出水温度均可以轻松实现在 7℃-18℃范围内运行调节。基于此原则,对于大型超低能耗项目,高效冷冻机房技术同样能得到更好的实施与应用:
1)在利用空间不均匀系统降低负荷和超低能耗建筑负荷大大降低,双重作用下,机房规模、容量大大减小;
2)中温水系统能得到很好应用,提升主机效率;
3)恰当优化冷却塔选型及提升运行策略,降低冷却水供水温度,主机效率进一步提升。
图五给出了超低能耗建筑冷热源及末端形式结合实际案例的图表。
图5 超低能耗建筑冷热源应用实例超低能耗建筑对围护结构热工特性的被动优化带来建筑负荷的大大降低特别是显热负荷的大大降低,同时超低能耗建筑也是健康建筑,新风优先运行,这必然导致空调设计理念与手法的改变:
1)新风优先运行,可以让新风承担自身负荷、夏季除湿负荷、部分室内显热负荷甚至全部建筑负荷;
2)当新风负荷不足以承担整个建筑物负荷时,可以采用新风+风机盘管系统来匹配室内负荷,由于室内显热负荷较小时,可以对除新风机组以外的末端设备(如风机盘管)提高供水温度,一来可以提高主机运行效率,二来采用诸如干盘管干工况、干盘管湿工况、风机盘管干工况运行等技术手段来精确匹配室内较小显热负荷的需求;
3)风冷热泵、地源热泵的高低温冷水组合能很好的满足中小型超低能耗建筑的冷热源设置要求;
4)大型超低能耗建筑,为高效冷冻机房提供了更好的实施平台,以负荷大大降低为前提,可以预见,采用变频冷水系统和变频水泵技术、提高冷机出水温度或直接采用中温水系统及采用降低冷却水供水温度等技术措施,使得高效冷冻机房技术在超低能耗建筑中得到更好应用和展现。
参考文献:
[1]潘云钢 温湿度独立控制系统设计指南 [M] 2016.08 45-47
[2]韩武松,宋占寿,赵刚 北京市某被动式超低能耗幼儿园暖通空调系统设计[J]. 暖通空调,2021,51(7):72-77
[3]瞿燕 上海市超低能耗建筑实践特征与应用思考 [J] 暖通空调,2022,52(8):29-35
[4]撒世忠,陆卫锋 某办公楼干盘管空调系统新风处理过程的探讨[J]. 江苏建筑,2021,第五期(总第 215 期):115-117
[5]王红星,撒世忠,徐红卫,等 超低能耗高校行政楼暖通空调设计探讨[J].暖通空调,2022, 52(S2):229-233
[6]徐伟 中国高效空调制冷机房发展研究报告 [M] 北京:中国建筑工业出版社 2022 年 9 月
