
变风量(VAV)空调系统是根据室内负荷的变化或室内温度设定值的改变,自动调节空调系统的送风量,使室内温度达到设定要求的全空气空调系统。
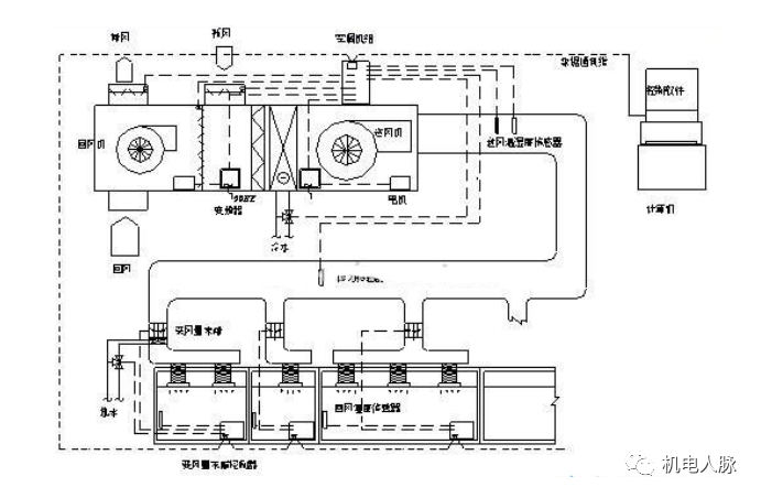
变风量空调系统一般由变风量末端装置、集中空气处理机组、送回风管路及其控制系统组成。


一般意义上,国内市场主要应用超高层高档办公楼,部分跨国公司对办公场所空调系统的硬性要求之一。
房间温度能够单独控制的全空气系统。
风量自动变化(应对负荷变化),系统风量分配自动平衡。空调房间没有冷水系统,同时也没有冷凝水产生的相关问题。
对于负荷变化较大,同时使用系数较低的场所,节能效果尤为显著。
空气品质好,温控准确快速,舒适性提高。运行节能(比CAV或FCU系统节能20-30%)。
维修成本低,便于装修重新分隔。
需要的机电安装高度较多,方案及扩初阶段需要和建筑协调确定。
造价较高,需要较高的安装调试水平,系统的控制调试较为复杂。

1.收集建筑资料,确定空调分区,划分空调系统:

2.冷负荷计算:
计算各房间的逐时/最大冷负荷、送风量、新风量;
计算AHU的逐时/最大冷负荷、送风量、新风量。
3.供热方式的确定及热负荷计算:
周边区的辅助供热系统(远程供热、独立供热);
再热式变风量系统的供热(就地供热);
单风道系统的供热(冷热风);
分别计算热负荷。
4.VAV BOX平面布置及类型:
考虑温控要求,确定BOX数量;
根据空调分区,确定BOX为单冷还是冷暖型;
考虑气流组织、房间的噪音要求确定送回风口位置、换气次数等,确定BOX是否带风机。


通过房间温度与设定温度差值控制风阀开度:

工作原理:

弊端:当阀位不变时,BOX风量随入口静压变化而变化。

通过房间温度与设定温度差值控制风阀风量:

风速(压差)传感器-8×2个小孔。

工作原理:

单冷型VAV BOX工作原理:

单冷带再热型VAV BOX工作原理:

风机串联型末端的风机和来自空调箱的一次风处于相对串联的位置:

Constant Flow Fan Powered Box(串联式):

风机并联型末端的风机和来自空调箱的一次风处于相对并联的位置。

Variable Flow Fan Powered Box(并联式):

| 末端类型 | 最佳适用场所 | 普通适用场所 |
|---|---|---|
| 单风道 | 1.吊顶其它设备较多,安装空间受限; 2.工程初投资经济; 3.噪声要求高但气流组织要求低的场所 | 所有空调系统内外区、带再热 |
| 串联风机型 | 1.低温送风系统;2.恒定气流组织,层高较高;3.较大的换气次数;4.BOX下游阻力较大 | 普通空调系统内外区、可带再热 |
| 并联风机型 | 1.负荷变化范围较大; | 普通空调系统外区、带再热 |
对各类VAV BOX控制的核心是控制其一次风阀的动作。
对并联型VAV BOX在控制一次风阀的基础上再增加风机启停的控制开关。
对串联型VAV BOX其风机常开,控制的核心仍是一次风阀。

AHU的温、湿度控制;AHU频率控制的3种方法;AHU的新风控制。
AHU的温、湿度控制:VAV系统采用送风温度控制,设定合理的送风温度(最好采用送风温度再设定法),VAV系统采用回风湿度控制,注意温度传感器安装位置。
AHU频率控制:AHU的变频控制的目的是根据各个VAVBOX末端的风量需求情况,调整AHU的风机转速,使得总风量满足需求,并尽量节约风机能耗。
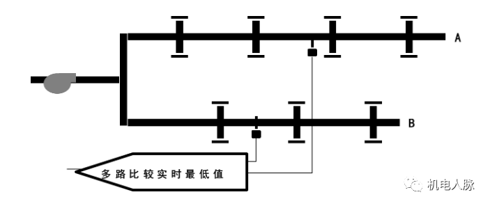
AHU频率控制-定静压控制法:

定静压点位置:单环路2/3处

定静压点位置:多环路比较取小

定静压值的设定:
静压值设定太低,不能满足全部房间(最大风量)要求;静压值设定太高,会增加能耗、增加噪声,对控制不利。

定静压值的设定:
定静压控制法的优点:
定静压控制法的缺点:
定静压控制法:应用最广泛-占VAV项目90%以上;
AHU频率控制-变静压控制法:
静压值再设定法(静压优化法Static Pressure Optimization)
静压值再设定法(静压优化)控制的原理:
在系统正常工作模式下,上游控制器会不断检测每个BOX末端的风阀开度,根据开度情况判断当前的静压值是否合理,并相应对静压设定值作出调整。

静压值再设定法:

阀位直接反馈法:

变静压控制法的优缺点:
AHU频率控制-总风量控制法:
总风量控制法1:

各BOX送风量的计算值Vset反映了相应房间的需求送风量,将AHU所有BOX设定风量求和,则显然是系统当前要求的总风量,根据此计算总风量控制风机频率。
总风量控制法2:

在AHU送风总管上加装流量传感器测量总风量的方法可进一步消除误差。
总风量控制法3:

同时读取各BOX的实际风量,求和得到AHU总实际风量,可省却总风管风量传感器。
总风量控制法优缺点:
AHU频率控制-三种方式对比

AHU的新风控制的方法:定新风量法;变新风量法。
AHU新风入口设置CAV BOX定风量装置;
当AHU运行频率发生变化时CAV BOX控制新风量恒定,而与风压无关;能够保证系统最小新风量,应用最广泛。

AHU新风入口设置新风调节阀;
新风阀开度根据室内人员数量或CO2的浓度控制;
或新风阀开度根据室外焓值(或温度)变化相应调整新风量直至过渡季节利用全新风,利于节能。


